Volvo Trucks NL12 Lorry/Bus Service & Repair Manual
Get your hands on the Volvo Trucks NL12 Lorry/Bus Service & Repair Manual. This essential auto repair guide provides comprehensive instructions and procedures for diagnosing and fixing issues in your Volvo trucks. Whether you are a professional mechanic or a DIY enthusiast, this manual is designed to offer immediate assistance for vehicle repairs.
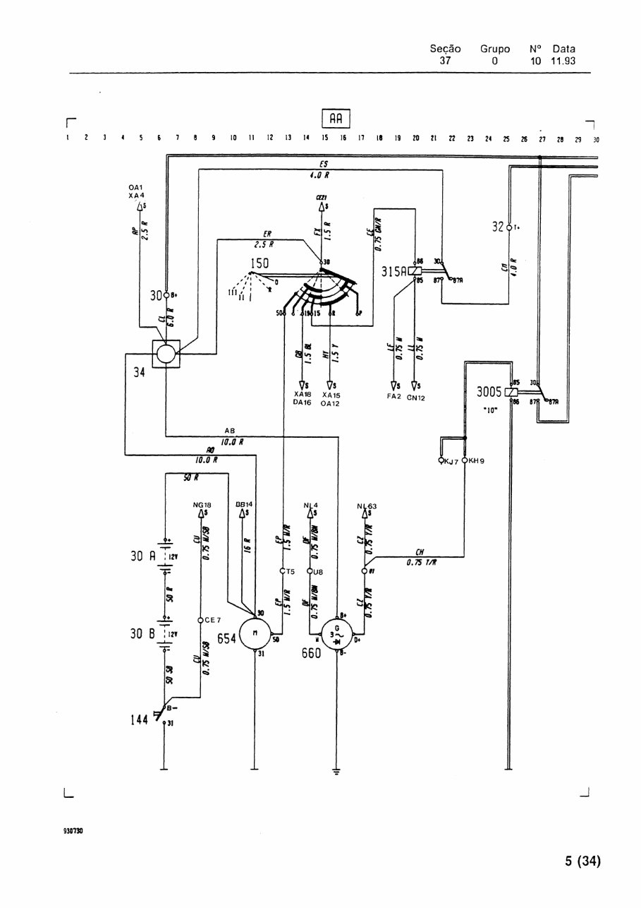
Regular use may lead to wear and tear, making part replacement inevitable. With this trusted repair manual, you can save money and enjoy the satisfaction of do-it-yourself projects. It includes detailed technical data, clear diagrams, an extensive list of truck parts, and high-quality images that make following the step-by-step guides simple—even for novice mechanics.
The manual covers a wide range of sections, including:
- Maintenance procedures
- Engine systems and mechanical operations
- Control system troubleshooting
- Fuel service specifications
- Emission control and intake exhaust cooling systems
Additionally, the guide provides hundreds of photos, wiring schematics, and illustrations, ensuring you have all the information you need. The manual is formatted for easy printing, allowing you to bring the necessary pages to your workshop or job site, and images can be enlarged and reproduced as needed.
Compatible with all versions of Windows and Mac, the Volvo Trucks NL12 Lorry/Bus Service & Repair Manual is a valuable resource for making informed repairs. It delivers accurate details on engine coolant, drive shaft, drive belt, differential case assembly, and many other components critical to your vehicle’s performance.
Save time and enhance your knowledge about your Volvo trucks by keeping this manual on your PC and printing pages on demand. Don’t miss out on the opportunity to have all the vital technical information at your fingertips—get your Volvo Trucks NL12 Lorry/Bus Service & Repair Manual today!




