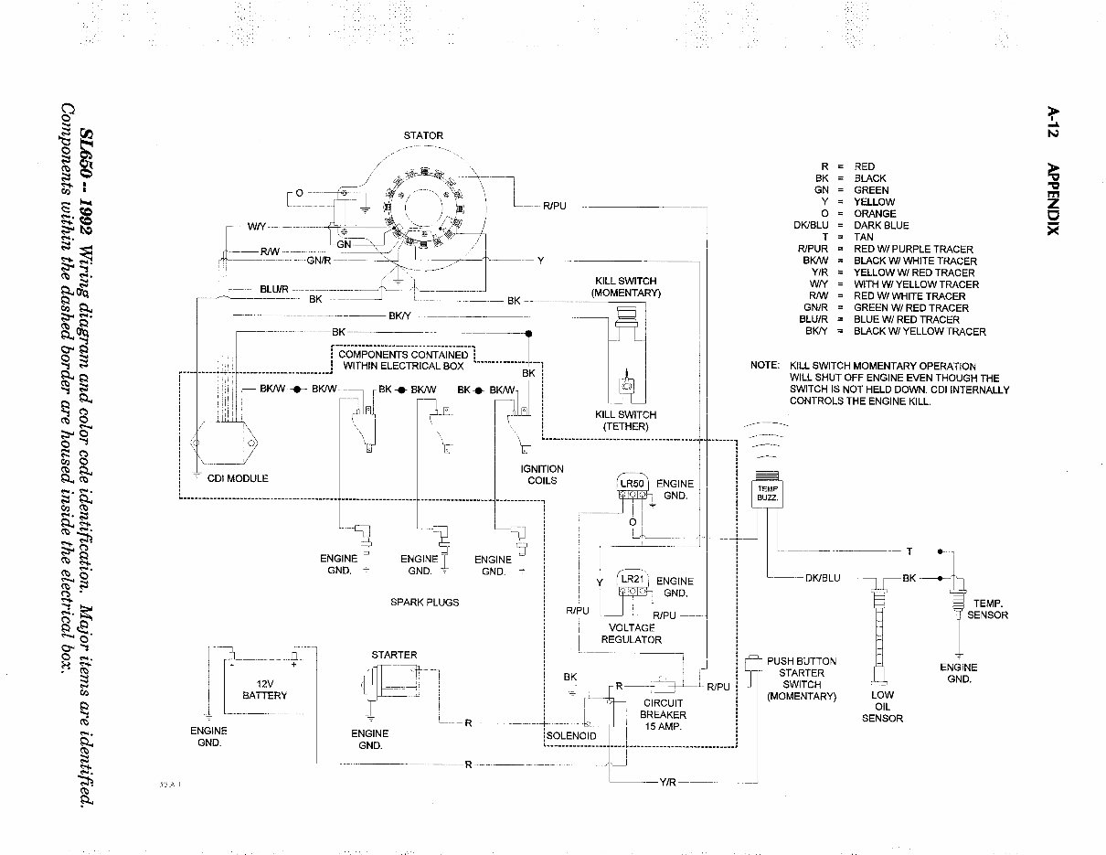
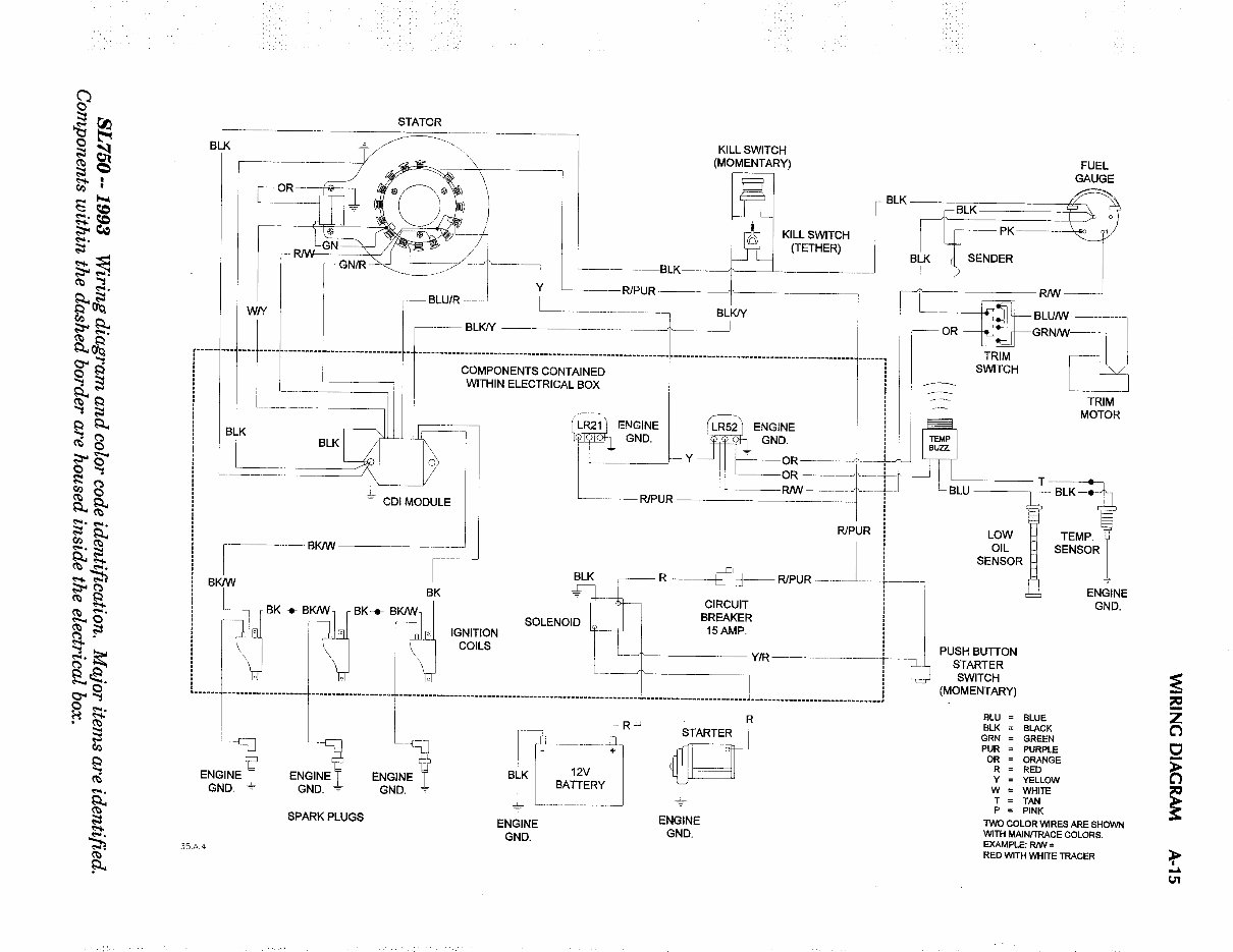
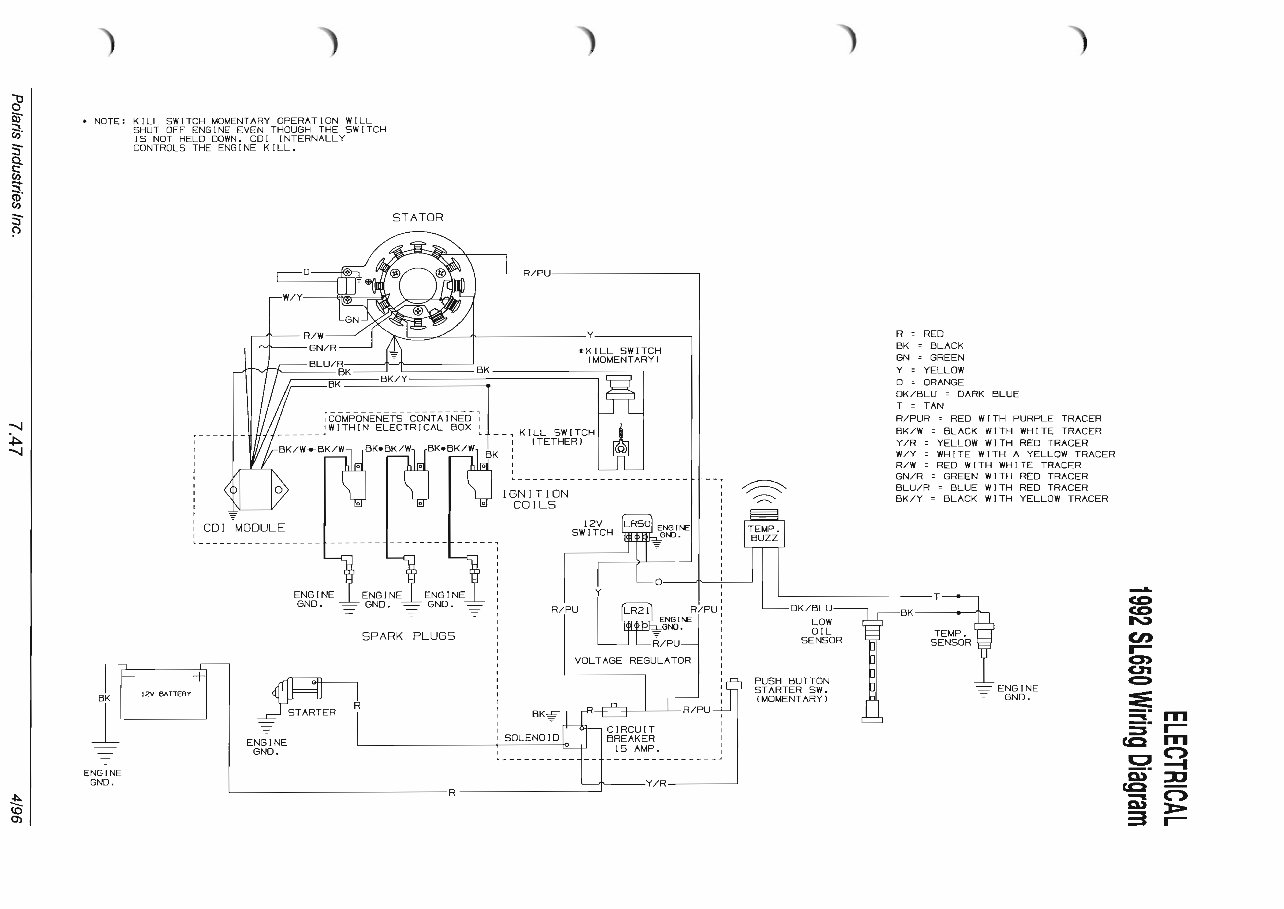
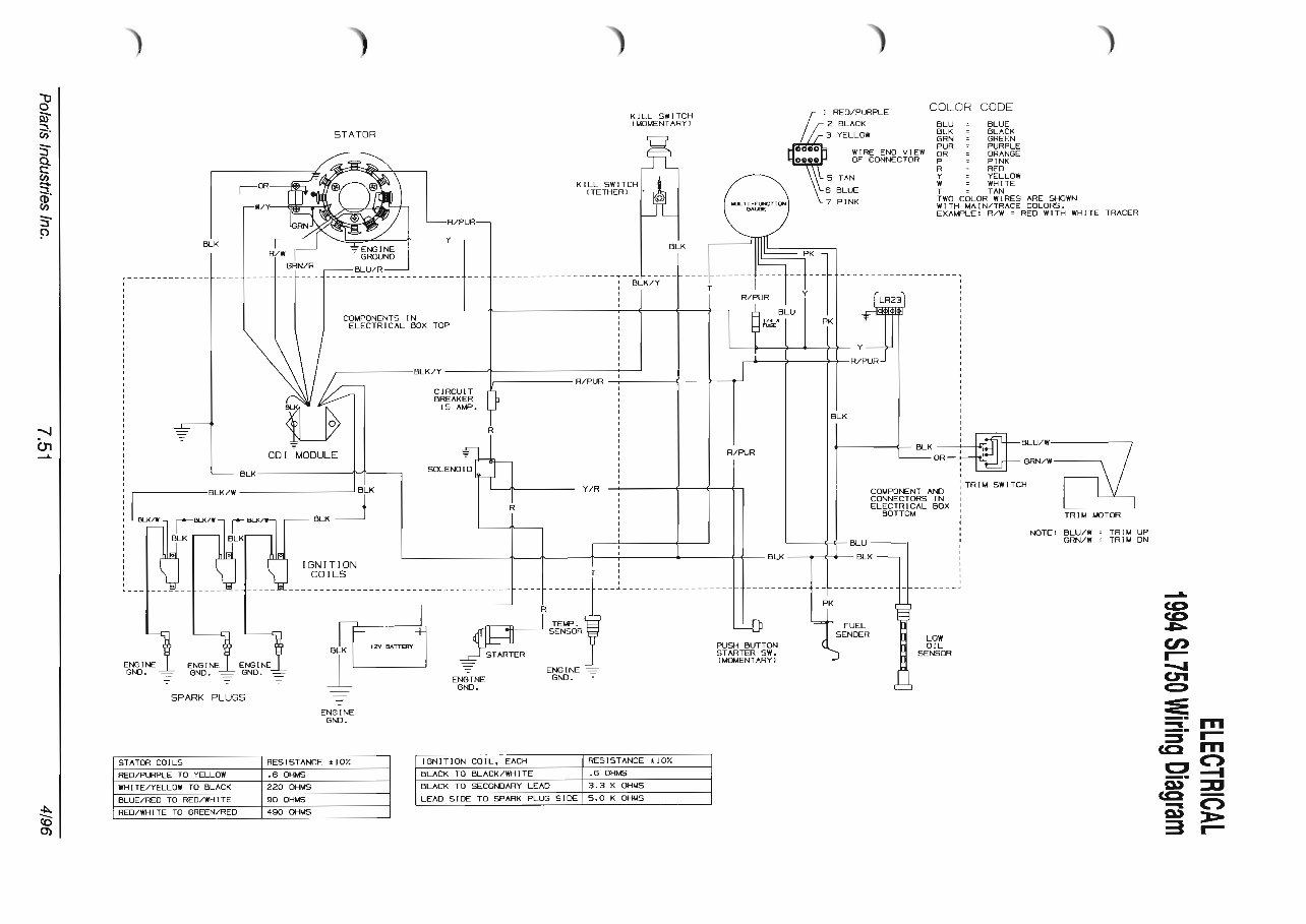
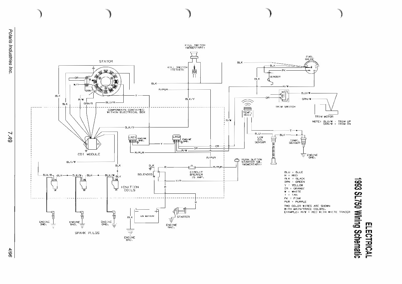
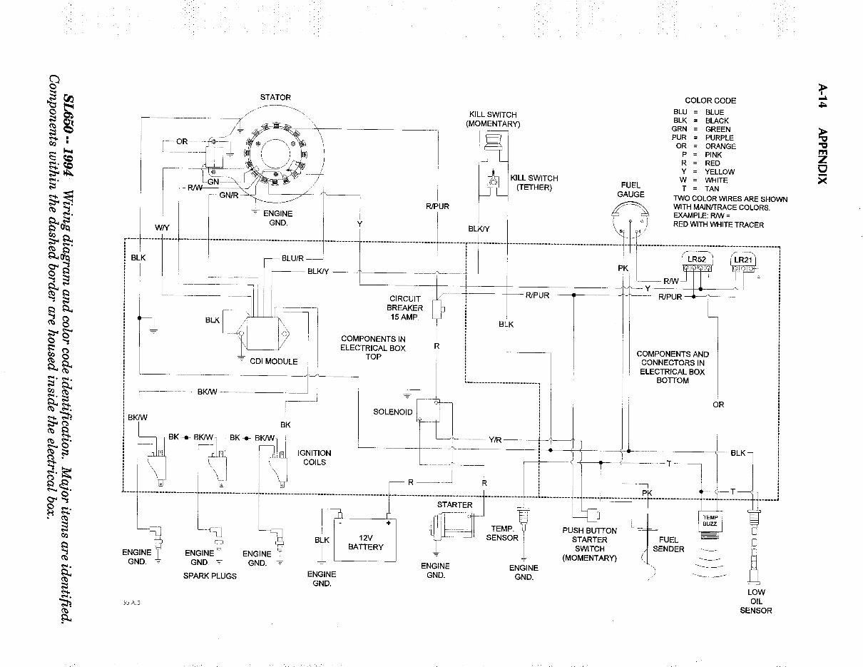
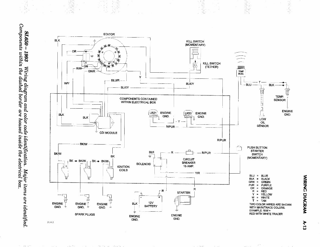
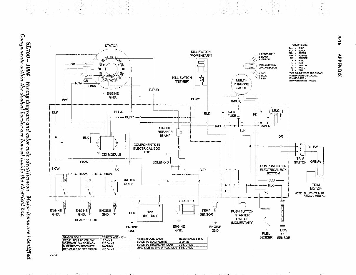
Polaris Wiring Diagrams 2-stroke PWC 1992-2004 Use the bookmarks to find specific years and models
CDI jumper wire TSB for most domestic models that are hard or will not start when hot. Service Bulletin # PWC-00-05 August 8, 2000 Subject: Add Jumper Wire to CDI Model Affected: Serial Number Range: 2000 Virage (W005197D) ALL 2000 Virage TX (W005199D) ALL 2000 Pro 1200 (W004999D) ALL 2000 Genesis (W005099D) ALL SCENARIO #1 MODELS WITH DUAL FUNCTION START/STOP BUTTON Symptom: Engine will not turn over when engine is warm. After stopping the engine and trying to re-start the engine when warm, the starter motor will not turn over. In this scenario, the CDI remains powered up after the engine is shut off, causing the CDI to think the engine is still running even though it is not. After the engine and CDI cool, it will re-start normally. Install jumper wire PN 2460928 to resolve this issue, following the instructions below. SCENARIO #2 MODELS WITH SEPARATE START/STOP BUTTON Symptom: Engine turns over but will not start when engine is warm. After stopping the engine and trying to re-start the engine when warm, the engine will crank, but not start. Again, in this scenario, the CDI remains powered up after the engine is shut off, causing the CDI to think the engine is still running even though it is not. After the engine and CDI cool, it will re-start normally. Install jumper wire PN 2460928 to resolve this issue, following the instructions below. Parts Required Part No. Description 2460928 Harness, Jumper, PWC (Orange to Red/Purple jumper) Repair Procedure Step 1 1. Disconnect the NEGATIVE (-) battery cable from the battery. 2. Open electrical box. 3. Disconnect RED/PURPLE wire from CDI box. 4. Clean the FEMALE end of the RED/PURPLE wire, disconnected in the previous step and apply electrical tape to seal the open end. Tuck the FEMALE end of the RED/PURPLE wire under the CDI box. Step 2 1. Install the RED/PURPLE end of the jumper wire, PN2460928, on to RED/PURPLE MALE connector from the CDI box. 2. Install the open ORANGE connector end to the open ORANGE spade on the terminal board. Step 3 1. Once the jumper wire is connected, carefully pack the wires inside the electrical box cover, making sure that wires are not kinked or damaged on any internal component. Install the electrical box on the mounting plate and lock the latches. 2. Reconnect the NEGATIVE (-) battery cable to the NEGATIVE battery terminal. Summary Disconnect RED/PURPLE wire from CDI Wrap Female end with electrical tape, tuck under CDI Connect RED/PURPLE jumper wire to RED/PURPLE male connector from CDI box. Connect open ORANGE end to the ORANGE spade connector on the terminal board.
This package is a comprehensive collection of over 80 pages of wiring diagrams for 1992-2004 Polaris 2-Stroke Personal Watercraft. It is designed to be simple to use, with bookmarks for easy navigation to specific years and models.
The manual is in Adobe format, making it extremely portable and easy to use on different devices. It allows for easy browsing, printing of specific pages, and is commonly used by mechanics who prefer to have electronic manuals on hand while working on maintenance tasks. For those without a laptop, printing out the necessary pages provides a convenient hard copy for reference during work.
Each service manual chapter typically includes assembly or system illustrations, diagrams, exploded parts views, pictures, service information, and troubleshooting details. Detailed procedures are provided in subsequent pages, with troubleshooting guidance available for identifying the source of any issues.
This backup manual is intended for individuals who already possess a paper copy of the manual, serving to protect the original from dirt, grime, and potential damage.
These manuals are useful for both professional mechanics and DIY enthusiasts, providing valuable information for maintaining and repairing Polaris 2-Stroke Personal Watercraft.