Bomag BW142 D Single drum vibratory rollers Service Parts Catalogue Manual SN101510110440-101510110501
What's Included?
Lifetime Access
Fast Download Speeds
Online & Offline Access
Access PDF Contents & Bookmarks
Full Search Facility
Print one or all pages of your manual
BW 142 D 101510110303 -> 101510110439 (00810026) BW 142 Page 1 from 2
BW 142 D 101510110303 -> 101510110439 (00810026) BW 142 Description Assembly group ENGINE/ATTACHMENT PARTS 10.00 POWER TRANSM.AND ACTUAT. 20.00 BRAKE SYSTEM 30.00 STEERING SYSTEM 40.00 FRAME AND ATTACHM.PARTS 50.00 ROLLER DRUM / TYRES 60.00 . 70.00 ELECTRIC 80.00 ACCESSORIES 100.00 SPECIAL CONSTRUCTIONS 110.00 VT Page 2 from 2
11.10 7324420 9999999 05702124 CONTROL PIECES BW 142 Page 1 from 2
11.10 7324420 9999999 05702124 CONTROL PIECES BW 142 M Ite m No. Pag e Part No. Description Quant. Uni t Remarks 2 001 05716984 Tappet 6,000 3 001 05716979 Push rod 6,000 4 001 05716982 Sealing ring 12,000 5 001 05716983 Cap 6,000 6 001 05710448 Pressure spring 6,000 7 001 05712418 Washer 6,000 8 001 07591018 Pin screw 6,000 9 001 08111016 Hexagon nut 6,000 10 001 05716981 Bushing 6,000 11 001 05710451 Rocker bracket 3,000 12 001 05710449 Rocker arm 6,000 13 001 05716657 Setscrew 3,000 14 001 08121011 Hexagon nut 3,000 15 001 05710452 Nozzle 3,000 16 001 08110620 Hexagon nut 3,000 17 001 05710436 Mushroom head button 3,000 18 001 05716980 Bearing bush 3,000 19 001 05716982 Sealing ring 6,000 21 001 05716985 Protection tube 6,000 Page 2 from 2
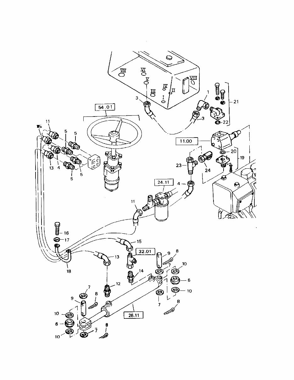
44.01 101510110430 101510110439 HYDRAULIC STEERING SYSTEM BW 142 Page 1 from 2
44.01 101510110430 101510110439 HYDRAULIC STEERING SYSTEM BW 142 M Ite m No. Pag e Part No. Description Quant. Uni t Remarks 1 001 05542128 Angular union 1,000 3 001 05551139 Hose assy. 1,000 4 001 05551162 Hose assy.ac.WN3111 1,000 5 001 05540039 Double-ended union 4,000 6 001 05272157 Spherical plain bearing 2,000 7 001 08692540 Washer 4,000 8 001 09170601 Cotter pin 4,000 9 001 09842518 Bolt 2,000 10 001 18080131 Spacer ring 4,000 11 001 05551131 Hose 1,000 12 001 05540010 Double-ended union 1,000 13 001 05550858 Hose assy.ac.WN3111 1,000 14 001 05540010 Double-ended union 1,000 15 001 05551031 Hose assy.ac.WN3111 1,000 16 001 07141017 Hexagon bolt 2,000 17 001 08511021 Washer 2,000 18 001 51050301 Bow 1,000 19 001 05548039 Straight flanged union 1,000 20 001 06220183 Loop ring 1,000 21 001 05548308 Angular flange union 1,000 22 001 06220244 Loop ring 1,000 23 001 05542194 L-union 1,000 24 001 05544034 Test connection 1,000 Page 2 from 2
50.00 FRAME AND ATTACHM.PARTS BW 142 Page 1 from 2
This Service Parts Manual is an essential resource for the maintenance and repair of the BOMAG BW142 D SINGLE DRUM VIBRATORY ROLLERS. It contains comprehensive technical data and diagrams, providing a complete list of parts for the BOMAG BW142 D SINGLE DRUM VIBRATORY ROLLERS.
The manual covers the following areas:
Engine/Fitting Parts
Power Transmission/Actuation
Frame with Attachment Parts
Drum/Tyres
Electrical System
Hydraulic
Accessories
Special Equipment
It is available in PDF format, compatible with all versions of Windows and Mac, and is presented in English. Adobe Reader is required to access the manual.
This manual is invaluable for professional mechanics and DIY enthusiasts alike, enabling them to perform repairs with ease and confidence. Whether in the garage or workshop, these detailed instructions empower users to save on repair costs and efficiently maintain their equipment.
Recently Viewed
5,521,897Happy Clients
2,594,462eManuals
1,120,453Trusted Sellers
15Years in Business
Price:
Actual Price:
Bomag BW142 D Single drum vibratory rollers Service Parts Catalogue Manual SN101510110440-101510110501