R Fuse Information FUSE CIRCUIT LIST AS OF MY 1984 Fuse Information No. Amps Circuits Protected Connection to (Cd~l Circuit @ Anti-Theft Alarm System Q 8 AMPS Auxiliary Fan/Coolant Fan (WT) Cruise Control without Electronic Engine Control @ Heated Seats Heated Seats 10 16 AMPS Orthopedic Seats @ (wz Outside Heated Mirrors @ 15 Right Outside Mirror Heated Seats Tachometer or Fuse Bridge Wiper/Washer Outside Temperature Gauge Horn 11 8 AMPS Tempmatic Climate Control (WT) Turn Signal Lamps 15 Warning System Anti-Theft Alarm System 12 8AMPS (WT) Central Locking System courtesy Lamps, Rear Reading 30 Lamp, Power Seats Automatic Antenna Clock 13 8 AMPS Courtesy Lamps (WT) Hazard Lamps 30 Radio/CD Player Trunk Lamp Warning System (CONTINUED ON FOLLOWING PAGE) P B c 3 REVISIONS: @ AS OF MODEL YEAR 1985 @ MODEL YEARS 1984 TO 1988 16 AMPS (PK) @I UP TO CHASSIS END NUM8ERS 1 A 3 13825 AND m @ AS OF MODEL YEAR 1986, 19OE 2.3-16 ONLY (201.034) MODEL YEARS 1987 TO 1989 25 AMPS (8U) 1 F 2298 14 FUSE NO. 9 IS REMOVED AND A BRIDGE 2 @ AS OF MODEL YEAR 1987 AS OF MODEL YEAR 1990 8 AMPS (wr) IS INSTALLED BETWEEN FUSE NO. 9 AND 10
FUSE CIRCUIT LIST P B !F (CONTINUED FROM PAGE 102) Fuse Information License/Shift Pattern Fuse lnfmnation R REVISIONS: 1 AS OF MY 1987 8 ASOFMY 1989
THIS PAGE LEFT BLANK INTENTIONALLY
ELECTRICAL CENTER (FUSES/RELAYS)/AUXILlARY RELAY BOX TOP VIEW Auxiliary Relay Box l .’ l 1 8 AMP = WITHOUT HEATED SEATS 16 AMP = WITH SLIDING ROOF \ 8 AMP = WITHOUT SLIDING ROOF 16 AMP = WITH HEATED SEATS OR FUSE BRIDGE RELAY USE I Not Used F13 Auxiliary Fuse Holder (Power Seats) KlO Auxiliary Fan High Speed Relay K6Po&r Seat Relay 1 RELAY CODE Rl R2 R3 R4 RELAY USE NlO Combination Relay (Rear Defogger Timer, Wiper/Washer, Hazard/Turn Signal Flasher) K4 Power Window Relay 0 Not Used fmmION9: @ K9 AUXILIARY FAN RELAY - MODEL YEARS 1984 AND 1985, AND AS OF MY 1988 @ UP TO CHASSIS END NUMBERS 1 A 313825 AND 1 F 229814 FUSE NO. 9 IS REMOVED AND A BRIDGE IS INSTALLED BETWEEN FUSE NO. 9 AND 10 0
ELECTRICAL CENTER (FUSES/RELAYS)/AUXILlARY RELAY BOX A Lo a4 QJ ----- I C !,o_ _!t 91 Auxiliary Relay Box TOP VIEW RELAY CODE 1 RELAY USE SPARE FUSE HOLDERS 8 AMP =. WITHOUT SLIDING ROOF C 16 AMP = WITH HEATED SEATS OR FUSE BRIDGE l 8 AMP = WITHOUT HEATED SEATS KlO Auxiliary Fan High Sped Relay F13 Auxiliary Fuse Holder (Power Seats) KS Power Seat Relay Anti-Theft Fuse Holder RELAY CODE Rl R2 R3 R4 RELAY USE NlO Combination Relay (Rear Defogger, Timer, Wiper/Washer, Hazard/ Turn Signal Flasher) K4 Power Window Relay K9 Auxiliary Fan Relay Not Used REVISIONS: @ UP TO CHASSIS END NUMBERS 1A 313825 AND 1F 229814 FUSE NO. 9 IS REMOVED AND A BRIDGE IS INSTALLED BETWEEN FUSE NO. 9 AND 10 I
Auxiliary Relay Box f------------1 :a..: C r_c&i r-----------1 0 IO0.I 313 5: I_?t_f_4__0_1 RELAY CODE A B C D E F14 ELECTRICAL CENTER RELAY USE K5 Power Seat Relay F13 Auxiliary Fuse Holder (Power Seats) 0 K2 Headlamp Washer Relay K3/1 Intake Manifold Pre-heater @ Anti-Theft Alarm (ATA) r-_____-_____T p 631 p33 o] 8 AMP - WHITE 16 AMP - PINK 26 AMP - BLUE F22/1 AUXILIARY FUSE HOLDER (FUSES/RELAYS)/AUXILlARY RELAY BOX AS Ql=MY 1907. TOP VIEW SPARE FUSE HOLDERS l * el 16 AMP = WITH SLIDING ROOF\ ,@I \ 8 AMP = WITHOUT SLIDING ROOF 16 AMP = WITH HEATED SEATS OR FUSE BRIDGE i 8 AMP = WITHOUT HEATED SEATS HEATED SEATS (16A) @ TCC BLOWER (25AI @ CELLULAR TELEPHONE (8A) @ OPEN R2 R3 R4 RELAY USE NlO Combination Relay (Turn/Hazard Signal, Heated Rear Window Wiper Motor) K4 Power Window Relay @ Not Used REVISIONS: @ K9 AUXIUARY FAN RELAY (MODELS 201.92k.034) @ UP TO CHASSIS END NUMBERS 1A 313929 AND 1F 229814 FUSE NO. 9 K9/1 RELAY FOR DUAL AUXIUARY FAN (MODEL 201.029) IS REMOVED AND A BRIDGE Is INSTALLED BETWEEN FUSE NO. 9 AND 10 @ K9 DOUBLE CONTACT RELAY FOR AUXILIARY FAN, MAGNETlC CLUTCH FOR ENGINE FAN (MODELS 201 d2W.034) KlO AUXILIARY FAN PRERESISTOR REiAY (ALL OTHER YODELS) @I AS OF MY 1991. MODEL 190E 2.3
It.Lfll l r 104 201.0/.1 1187 -_
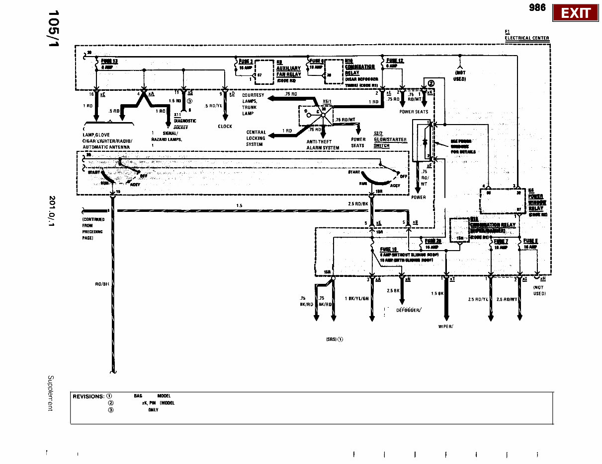
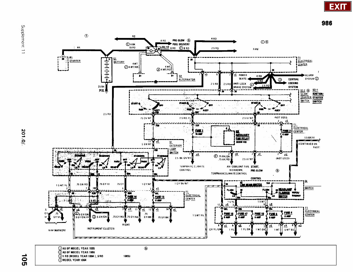
POWER DISTRIBUTION MY 1984-l 986 @ OVERVOLTAGE 2.5 RD PROTECTION RELAY PRE GLOW SYSTEM @@ 25 EK AUXILIARY FANI COOLANT FAN ~~~~~~___~~~~~~~~~~-“-“““-~-~~~~~~”~F, ANTI THEFT __________ FOLLOWING PACEI *LI---- AUXILIARY F TRANSMISSION KICKOOWN, PRE-GLOW SVSTEM @ TEMPMAT ” CL’MATE CoNTRoL ELECTRONIC ENGINE COMBINATION 2 i”“’ -4 ______lK_‘” + ________-!A______-_--I ic _.~r.i.. I .m.. +_--& 4 si”T”““;_ _____ -- ul”“‘----‘ l E -\ RI&IT v v v LAMPS. PARK/TAIL/ ILLUMINATION RIGHT LEFT LEFT U”F YARYFR, \ INSTRUMENTCLUSTER/ FRONT TAIL FRONT TAIL CENTER CONSOLE PARK LAMP PARK LICENSE/ GEAR \ LAMP LAMP LAMP i I Cv,V:~~q~~z~~~~~~~J SELECTOR _____________-____-_---_---- - FOG LAMPS ’ I HEADLAMPS REVISIONS: @ DIESEL MODELS ), .5 RD (MODEL YEAR 1915)
POWER DISTRIBUTION MY 1984-l 986 COURTESY LAMPS/TRUNK LAMPJLOVE BOX LAMP/ CIGAR LlGllTtA/RAOll _._. _ .._.. ~~~‘~~~~~~ nUTCUY” - DIklll TURN SlGNAl/ tlA2ARG IAMPS, WARNING SYSTEM b z > ICONTlNUED L FROM PRECEDINS PAGE) 1.5 OK/VI SEATS i I i __ 2.5 ROlEI i I REAR OEFOGCERI SLIDING ROOF SUPPLEMENTAL REAR DEFOGGER/ WIPER/ POWER WINDOWS RESTRAINT SLIDING ROOF, WASHER SYSTEM (SR.Sl@ GLOVE BOX LAMP/ CIGAR LIGHTER/ RADIO/AUTOMATIC ANTENNA P (CONTINUED ON FOLLOWING PAGE) : 5 3 REVISIONS: @ WITH AIR BAG AS OF MGGEL YEAR 1995 (D @ CONNECTOR rK, PIN 1 IMCIGEL YEAR 1994) NOT USED 3 @ MODEL 201.034 ONLY I I
The Mercedes-Benz 190E Electrical Wiring Diagram Manual is the official factory-issued reference used by dealership technicians to troubleshoot and diagnose electrical issues across the W201 190E platform. Whether you're chasing a headlamp ground fault, tracing power distribution issues, or dealing with complex relay logic in the central locking system, this manual gives you the circuit-level clarity you need.
This manual includes complete diagrams and page-indexed access to every major system—from ABS, ignition, and lighting to power windows, seats, and climate control. Each circuit is clearly illustrated with component identifiers, wire colors, connector numbers, and grounding points, ensuring accurate diagnostics and safe electrical servicing.
Contents Overview:
Fuse & Ground Distribution – Fuse circuit layout, current paths, and grounding maps.
Ignition & Charging System – Cranking circuits, ignition module wiring, and alternator routing.
Lighting Circuits – Headlamp, fog lamp, tail light, license plate, and turn signal wiring.
Interior Systems – Power windows, central locking, orthopaedic seats, heated seats, and cigar lighter wiring.
Climate Control – TempMatic climate system wiring and relay control logic.
Transmission & Engine Systems – Kick-down solenoids, upshift delay, EGR system, idle control, and diagnostic socket.
Radio & Audio – Active bass speaker system, antenna wiring, and audio power paths.
Supplemental Systems – ABS, ASR, SRS, cruise control, auxiliary fans, and cellular telephone circuit coverage.
This manual is an essential tool for restoring or maintaining the electrical integrity of the iconic Mercedes-Benz 190E. Whether you’re a seasoned tech or a determined DIYer bringing a W201 back to life, this diagram book takes the guesswork out of wiring.
Printable: Yes Language: English Compatibility: Any PC/Mac, smartphone, or tablet Requirements: Adobe Reader (free)