Fig. 3: Pedal Assemblies Courtesy of GENERAL MOTORS CORP. Callouts For Fig. 3 ADJUSTABLE PEDAL CONNECTOR END VIEWS Electronic Adjustable Pedal Assembly Callout Component Name 1 Adjustable Pedal Assembly (JF4) 2 Accelerator Pedal Position (APP) Sensor 2007 Cadillac Escalade 2007 ACCESSORIES & EQUIPMENT Adjustable Pedals - Avalanche, Escalade, Suburban, Tahoe & Yukon
Fig. 4: Electronic Adjustable Pedal Assembly Connector End View Courtesy of GENERAL MOTORS CORP. Electronic Adjustable Pedal Assembly Connector Parts Information Electronic Adjustable Pedal Assembly Connector Terminal Identification Connector Part Information OEM: 15477860 Service: See Catalog Description: 6-Way F BFC 180 Series (BK) Terminal Part Information Terminal/Tray: 173630-7/7 Core/Insulation Crimp: Pins 1-3: E/4 Core/Insulation Crimp: Pins 4-5: E/A Release Tool/Test Probe: 15315247/J-35616-33 (YE) Pin Wire Color Circuit No. Function 1 TN 6207 5-Volt Reference (AN3) 2 PK 5289 Adjustable Pedal Sensor Signal (AN3) 3 GY 6206 Low Reference (AN3) 4 YE 5129 Adjustable Pedal Motor Rearward Control 5 PU 5130 Adjustable Pedal Motor Forward Control 2007 Cadillac Escalade 2007 ACCESSORIES & EQUIPMENT Adjustable Pedals - Avalanche, Escalade, Suburban, Tahoe & Yukon
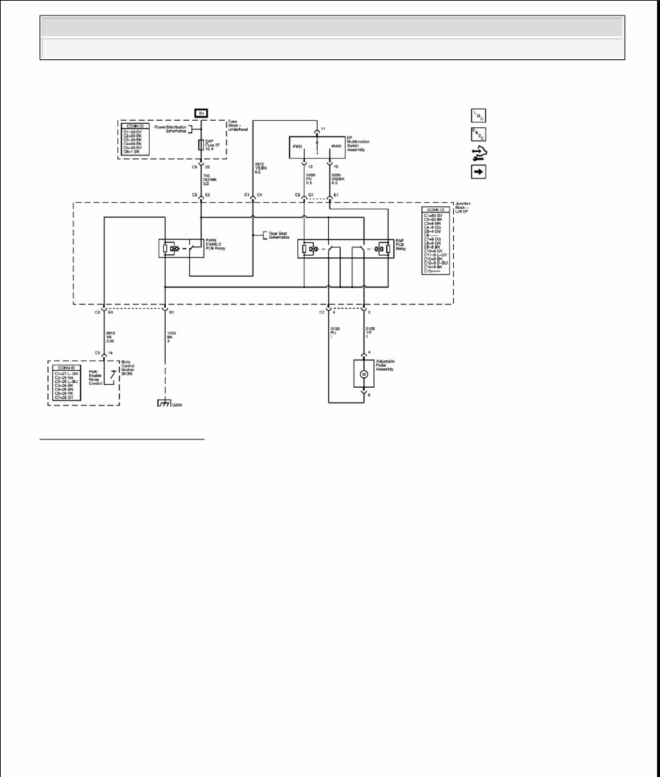
DIAGNOSTIC INFORMATION AND PROCEDURES DIAGNOSTIC CODE INDEX DIAGNOSTIC CODE INDEX DIAGNOSTIC STARTING POINT - ADJUSTABLE PEDALS Begin adjustable pedal system diagnosis with the Diagnostic System Check - Vehicle . The Diagnostic System Check will provide the following information: The identification of the control modules which command the system. The ability of the control modules to communicate through the serial data circuit. The identification of any stored DTCs and their status. The use of the Diagnostic System Check will identify the correct procedure for diagnosing the system and where the procedure is located. SCAN TOOL OUTPUT CONTROLS Driver Position Module (DPM) SCAN TOOL DATA LIST Driver Position Module 6 - - Not Used DTC Description DTC B3604 or B3605 DTC B3604 Adjustable Foot Pedal Forward Switch Circuit Short to Battery DTC B3605 Adjustable Foot Pedal Rearward Switch Circuit Short to Battery DTC B3606 DTC B3606 Adjustable Foot Pedal Position Sensor Circuit Short to Battery Scan Tool Output Control Additional Menu Selection(s) Description Pedals Forward/Rearward Driver Position Module/Special Functions/Pedals The driver position module (DPM) activates the adjustable pedal motor when you select Forward or Rearward. The motor should move the pedals in the forward or rearward direction until the it reaches it's end of travel. Scan Tool Parameter Data List Units Displayed Typical Data Value Operating Conditions: Ignition ON/Engine OFF Battery Voltage Signal Inputs Volts Varies Current Inputs amps Varies 2007 Cadillac Escalade 2007 ACCESSORIES & EQUIPMENT Adjustable Pedals - Avalanche, Escalade, Suburban, Tahoe & Yukon
SCAN TOOL DATA DEFINITIONS 8 Digit GM Part Number The scan tool displays the part number of the module. Battery Voltage The scan tool displays 0-16 volts. The level of battery voltage at the module. Calibration ID The scan tool displays a 4 digit number. This number designates the calibration or program level used in the PROM. Current The scan tool displays 0-127.5 amps. The current measured during adjustable pedals or seat operation. Hardware Level The scan tool displays a 4 digit number representing the level of hardware incorporated into the module. Julian Date of Build The scan tool displays a 3 digit number. This number is the day of the year that the module was built. PROM ID The scan tool displays a 4 digit number. This is the identification number of the PROM that is incorporated into the module. Pedals Position Sensor The scan tool displays 0-5.0 volts or 0-255 A/D. The sensor potentiometer provides an analog voltage which varies directly with the adjustable pedals position. High scan tool values (volts or A/D) indicate that the pedals are in the froward position and low values indicate that the pedals are in the rearward position. Pedals Forward - Input Pedals Horizontal Sensor Pedals Volts 0.0-5.0 Volts Pedals Motor Forward Pedals Active/Inactive Inactive Pedals Motor Rearward Pedals Active/Inactive Inactive Pedals Forward Switch Pedals Active/Inactive Inactive Pedals Rearward Switch Pedals Active/Inactive Inactive 2007 Cadillac Escalade 2007 ACCESSORIES & EQUIPMENT Adjustable Pedals - Avalanche, Escalade, Suburban, Tahoe & Yukon
The scan tool displays Inactive/Active. When the adjustable pedals forward switch is activated, the scan tool will momentarily display switch input to the driver position module as Active. Pedals Forward - Output The scan tool displays Inactive/Active. When the adjustable pedals forward switch is activated or when a memory recall occurs, the scan tool will momentarily display Active while the output from the driver position module is commanding the adjustable pedals motor in the forward direction. Pedals Rearward - Input The scan tool displays Inactive/Active. When the adjustable pedals rearward switch is activated, the scan tool will momentarily display the switch input to the driver position module as Active. Pedals Rearward - Output The scan tool displays Inactive/Active. When the adjustable pedals rearward switch is activated or when a memory recall occurs, the scan tool will momentarily display Active while the output from the driver position module is commanding the adjustable pedals motor in the rearward direction. Software Level The scan tool displays the 4 digit number of the software incorporated into the module. Year Module Built The scan tool displays a 4 digit number. This number represents the year the module was built. DTC B3604 OR B3605 DTC Descriptors DTC B3604 01 Adjustable Foot Pedal Forward Switch Circuit Short to Battery DTC B3605 01 Adjustable Foot Pedal Rearward Switch Circuit Short to Battery Diagnostic Fault Information Perform the Diagnostic System Check - Vehicle prior to using this diagnostic procedure. DTC B3604 or B3605 Circuit Short to Ground Open/High Resistance Short to Voltage Signal Performance 2007 Cadillac Escalade 2007 ACCESSORIES & EQUIPMENT Adjustable Pedals - Avalanche, Escalade, Suburban, Tahoe & Yukon
Circuit/System Description The adjustable pedals forward and rearward switches are inputs to the memory seat module. The memory seat module supplies the switch assembly with a battery positive reference voltage. When the switch is operated to the forward or rearward direction, battery positive voltage is applied to the forward or rearward switch signal inputs. Conditions for Running the DTC System voltage to the memory seat module must be 9-16 volts. Conditions for Setting the DTC The forward and rearward switch signal circuits are active at the same time. Action Taken When the DTC Sets The adjustable pedals will be disabled. Conditions for Clearing the DTC The fault is no longer present. Reference Information Schematic Reference Adjustable Pedal Schematics Connector End View Reference Adjustable Pedal Connector End Views Electrical Information Reference Circuit Testing Connector Repairs Testing for Intermittent Conditions and Poor Connections Wiring Repairs Switch Reference Voltage 1 1 - - Forward Switch Signal 2 2 B3604 01 - Rearward Switch Signal 3 3 B3605 01 - 1. Adjustable Pedals Inoperative 2. Adjustable Pedals Forward Inoperative 3. Adjustable Pedals Rearward Inoperative 2007 Cadillac Escalade 2007 ACCESSORIES & EQUIPMENT Adjustable Pedals - Avalanche, Escalade, Suburban, Tahoe & Yukon
Scan Tool Reference Scan Tool Data List Circuit/System Testing 1. Disconnect the adjustable pedal switch connector. 2. Ignition ON, verify that both adjustable pedal switch parameters to the memory seat module are Inactive. If 1 of the switch parameters is always Active test the affected switch signal circuit for a short to voltage. If the signal circuit tests normal replace the memory seat module. 3. If the circuit tests normal replace the adjustable pedal switch. Repair Procedures Perform the Diagnostic Repair Verification Diagnostic Repair Verification after completing the diagnostic procedure. Control Module References for the memory seat module replacement and setup procedures DTC B3606 DTC Descriptors DTC B3606 01 Adjustable Foot Pedal Position Sensor Circuit Short to Battery DTC B3606 06 Adjustable Foot Pedal Position Sensor Circuit Short to Ground or Open Diagnostic Fault Information Perform the Diagnostic System Check - Vehicle prior to using this diagnostic procedure. Circuit/System Description The memory seat module monitors the location of the adjustable pedals using the adjustable pedals position sensor. The adjustable pedals position sensor is supplied with 5-volt reference and ground circuits from the memory seat module. The position sensor signal circuit is referenced from ground within the memory seat module. The signal voltage monitored by the memory seat module ranges from 0.45-4.55 volts and is determined by the wiper location on the resistor within the position sensor. Conditions for Running the DTC System voltage to the memory seat module must be 9-16 volts. 2007 Cadillac Escalade 2007 ACCESSORIES & EQUIPMENT Adjustable Pedals - Avalanche, Escalade, Suburban, Tahoe & Yukon
The 2009 Cadillac Escalade Service & Repair Manual is a comprehensive guide that provides all the necessary information for servicing and repairing your Cadillac Escalade. Whether you are a professional mechanic or a passionate DIY enthusiast, this manual will assist you in maintaining the optimal performance of your vehicle.
It includes detailed step-by-step instructions, diagrams, illustrations, and specifications to guide you through various repair procedures. The manual covers a wide range of topics, including engine maintenance, electrical systems, transmission repairs, brake servicing, suspension adjustments, and much more.
This manual is compatible with the following models:
2009 Cadillac Escalade Base Sport Utility 4-Door
2009 Cadillac Escalade ESV Platinum Sport Utility 4-Door
2009 Cadillac Escalade Hybrid Platinum Sport Utility 4-Door
Investing in the 2009 Cadillac Escalade Service & Repair Manual will save you time and money by enabling you to perform maintenance and repairs on your own. Don't let mechanical issues hold you back, take control of your vehicle's well-being with this comprehensive manual.
Recently Viewed
5,521,897Happy Clients
2,594,462eManuals
1,120,453Trusted Sellers
15Years in Business
Price:
Actual Price:
2009 Cadillac Escalade Service & Repair Manual Software