calcActive())">
OMC Stern drive Wiring Diagrams - Full Colour
What's Included?
Fast Download Speeds
Online & Offline Access
Access PDF Contents & Bookmarks
Full Search Facility
Print one or all pages of your manual
Viewed 12 Times Today
Secure transaction
What's Included?
Fast Download Speeds
Online & Offline Access
Access PDF Contents & Bookmarks
Full Search Facility
Print one or all pages of your manual
$27.99
$36.99
A comprehensive repair manual for the [Brand] [Model] vehicle.
This publication is suitable for both professional mechanics and DIY enthusiasts, providing in-depth guidance on diagnosing and repairing various systems and components.
- Extensive coverage of mechanical, electrical, and electronic systems
- Detailed troubleshooting procedures for common issues and faults
- Step-by-step repair instructions for various maintenance and repair tasks
- Specified tolerances, dimensions, and reference data for troubleshooting and repair
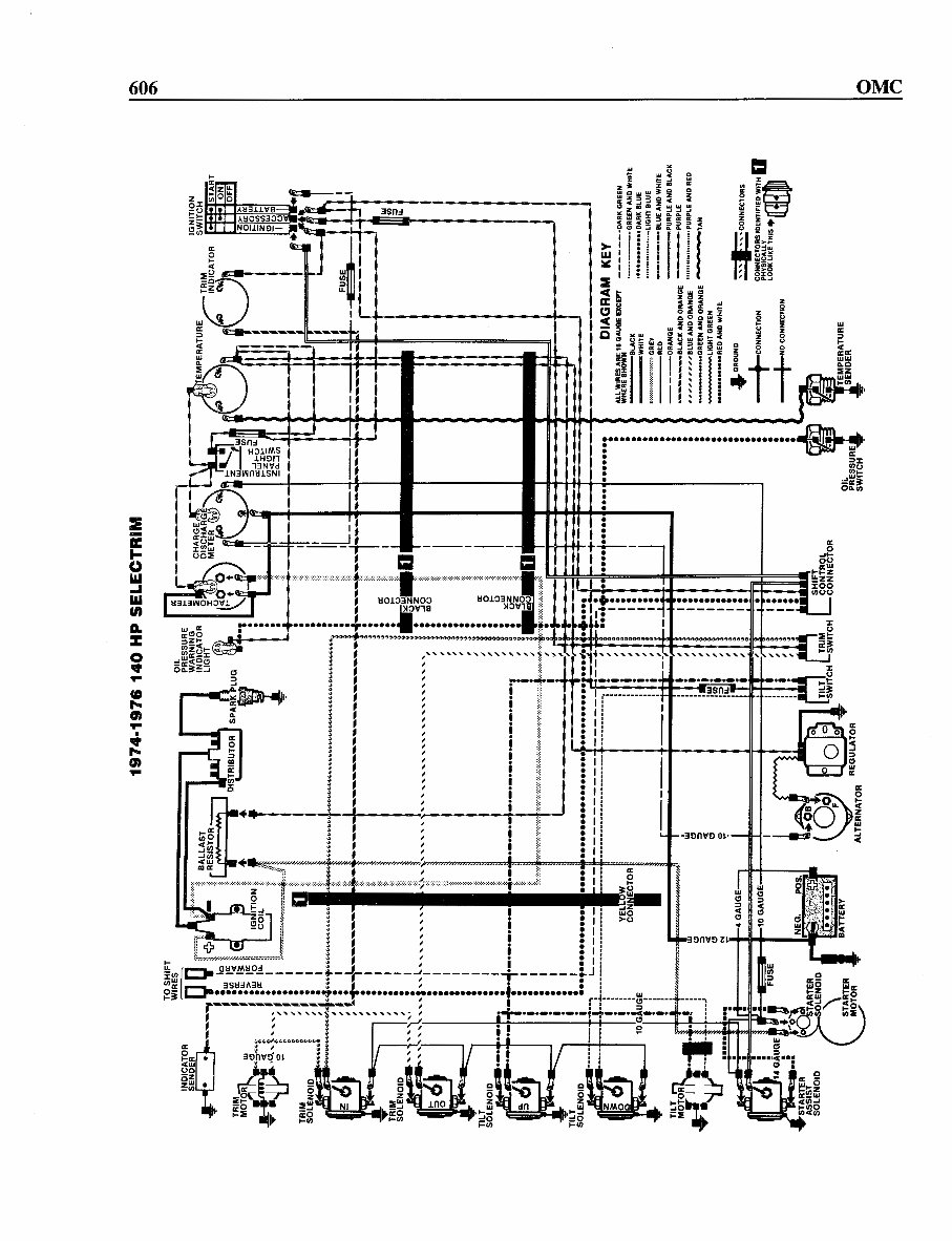
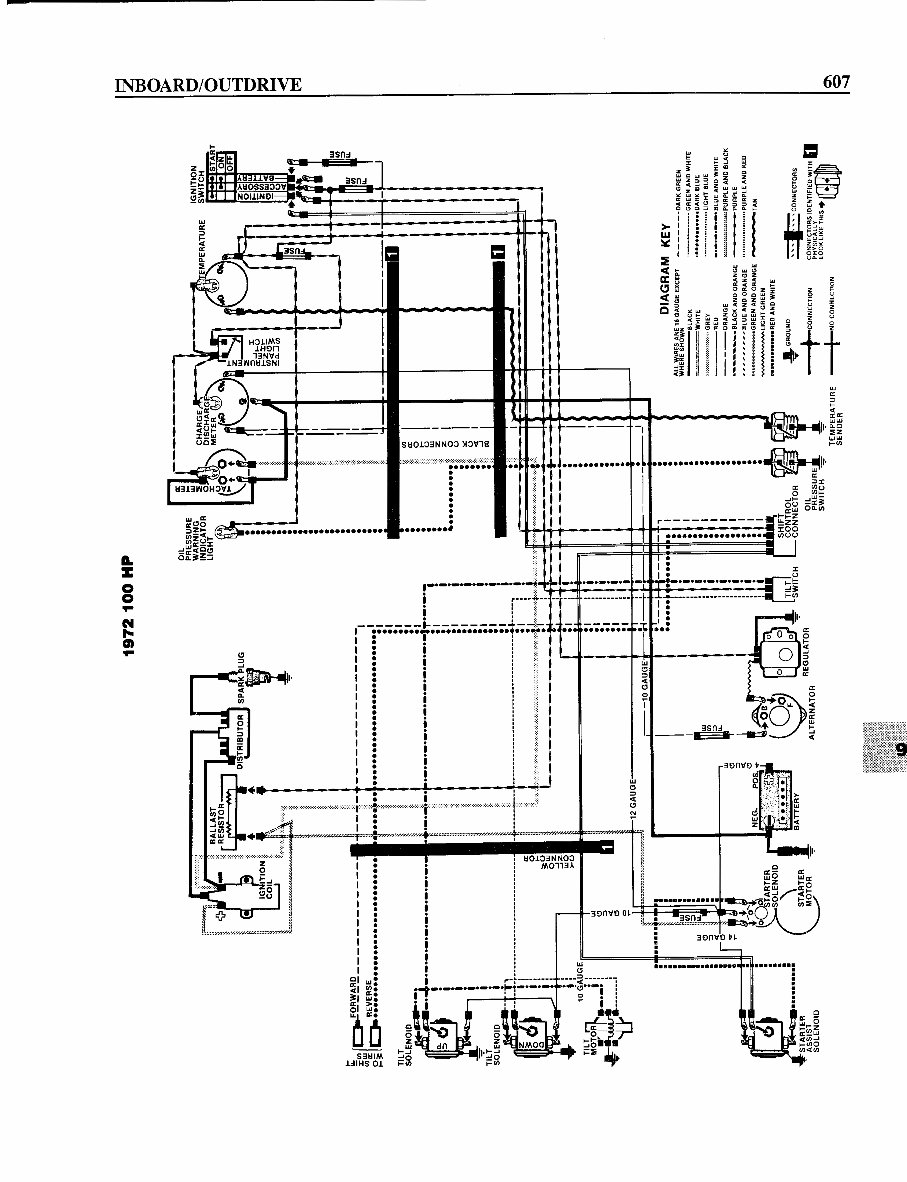
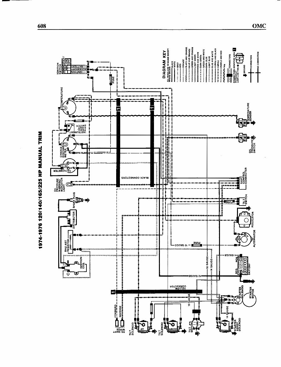
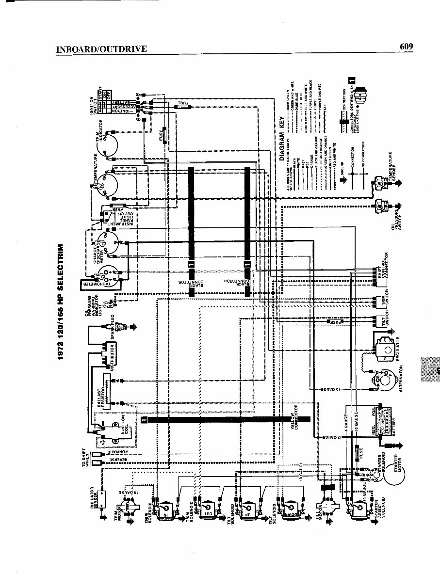
- Illustrations, diagrams, and schematics for enhanced understanding and clarity
A vital resource for anyone seeking a deeper understanding of their [Brand] [Model], this manual is an essential companion for anyone who wants to perform routine maintenance, diagnose and repair issues, or conduct more complex work.









